温馨提示:内容比较枯燥(太干货),请谨慎(选择性)阅读。
1、直流变频空调电气控制框图

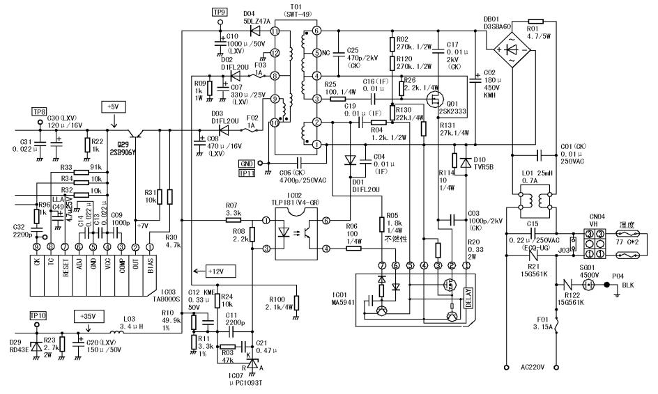
2 、开关电源电源电路原理图

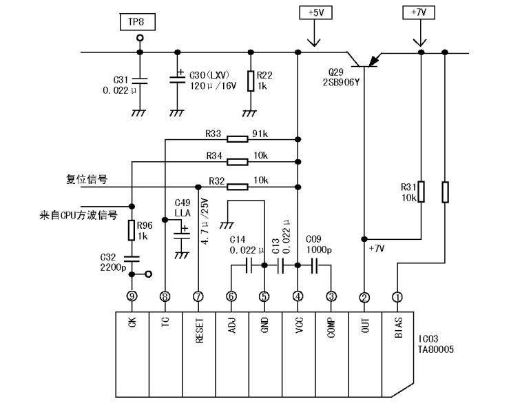
3、上电复位开门狗电路原理图

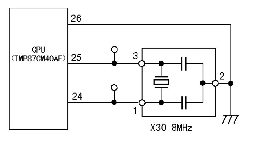
4、时钟电路原理图

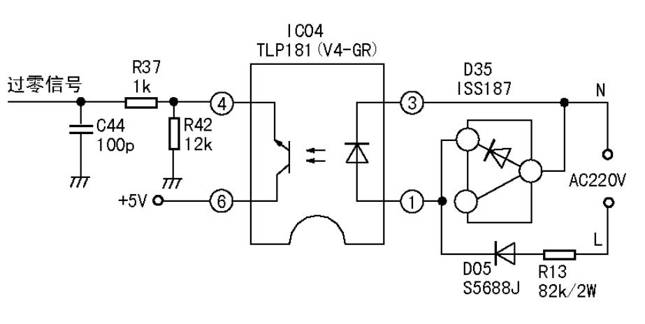
5、过零检测电路原理图

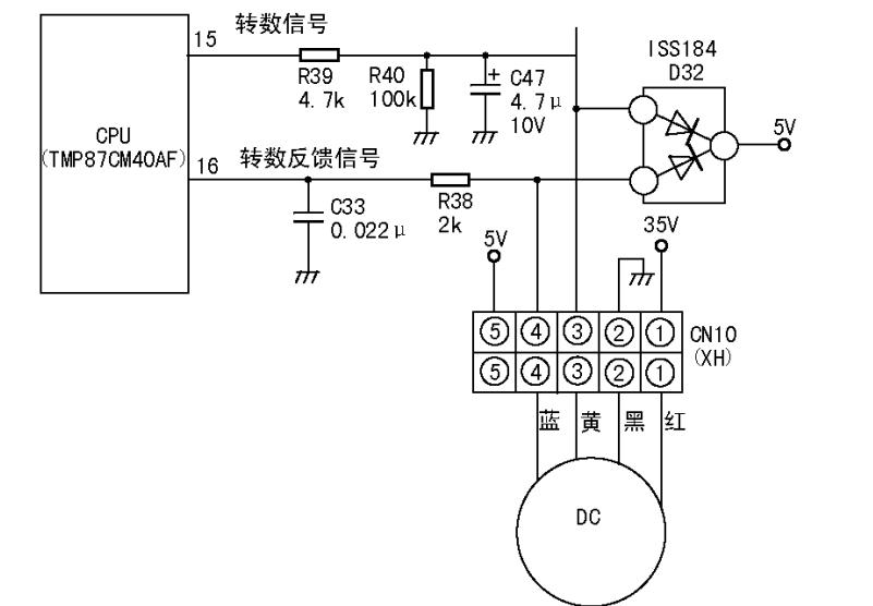
6、室内风机控制原理图

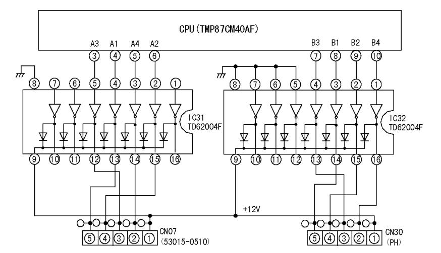
7、步进电机控制原理图

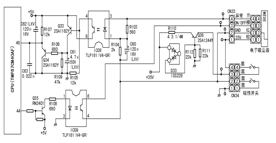
8、空气清新电路原理图

9 、温度检测电路原理图

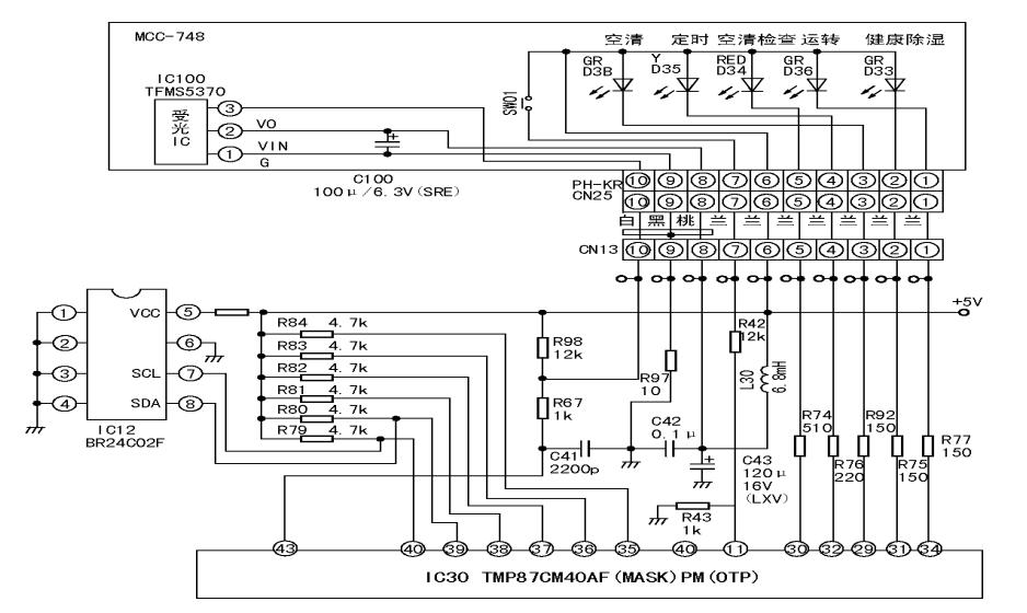
10 、EEPROM电路、显示驱动以及遥控接受电路

11、通信波形及过零信号波形

12、通讯电路原理图

感谢各位看官看到这条信息,我们《成都金牛制冷》头条号会分享一些制冷、采暖、新风、净水的干货知识,同时也会分享一些身边好玩的事情,喜欢的朋友能够关注我们的头条号或者订阅同名微信订阅号《成都金牛制冷》,同时祝您今天保持一个好心情。