工业电气设备是指工业生产中所需要的设备。随着技术的发展和人们生活水平的提高,工业电气设备的种类越来越多,例如机床设备、电梯控制设备、货物升降机设备、电动葫芦、给排水控制设备等。不同工业电气设备所选用的控制部件、功能部件、连接部件以及电动机等基本相同,但根据选用部件和线路元器件数量的不同以及对它们的不同组合,便能够实现不同的功能。图1所示为典型工业电气设备控制线路。


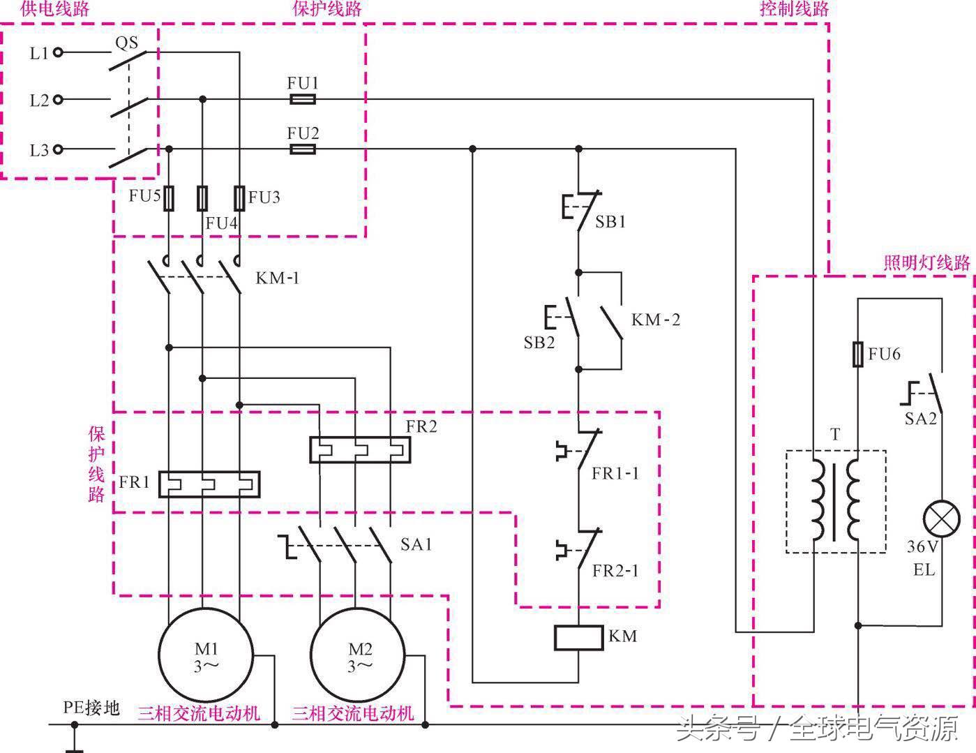
图2所示为典型工业电气设备控制线路中主要部件和元器件的符号及线路连接关系。

熔断器用字母“FU”标识,在线路中用于过载、短路保护。
过热保护继电器用字母“FR”标识,在线路中用于电动机的过热保护。
转换开关用字母“SA”标识,在线路中用来进行手动控制线路的通断。
交流接触器用字母“KM”标识,通过线圈的得电,触点动作,接通电动机的三相电源,启动电动机工作。
启动按钮(不闭锁的常开按钮)用字母“SB”标识,用于电动机的启动控制。
停止按钮(不闭锁的常闭按钮)用字母“SB”标识,用于电动机的停机控制。
照明灯用字母“EL”标识,用来为车床设备提供照明。
三相交流电动机(主轴电动机M1和冷却泵电动机M2)用字母“M”标识,在线路中通过控制部件控制,接通电源启动运转,为不同的机械设备提供动力。

来源:网络
猜你喜欢:(点击标题即可阅读)
电气设备型号参数,不收藏就亏大了!